Veleprodaja Biološka kutija za dezodoriranje

  • Biološka kutija za dezodoriranje

Biološka kutija za dezodoriranje

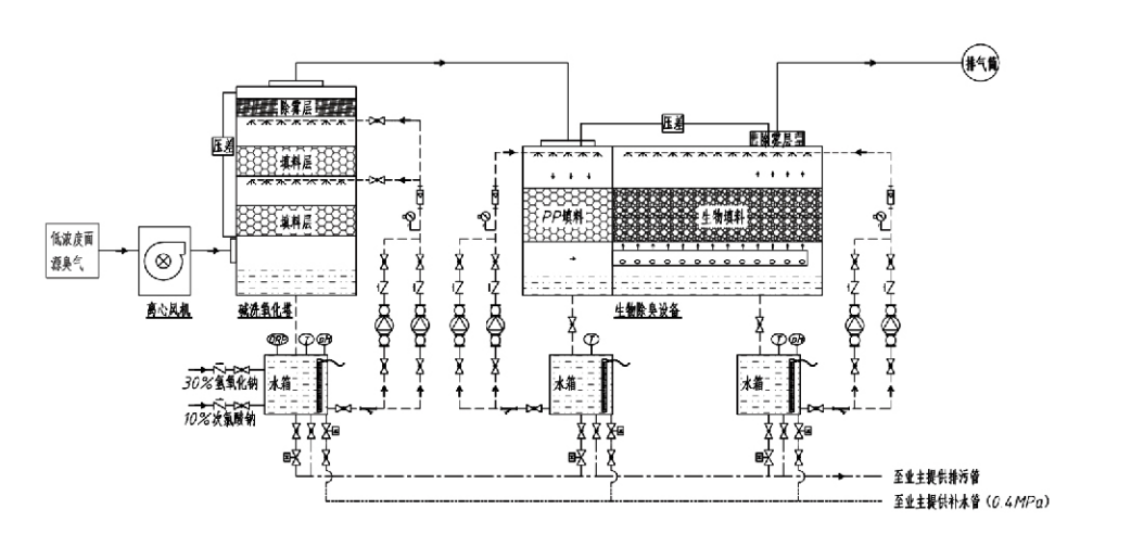
Tijek procesa

Plin mirisnog mirisa → Sustav prikupljanja → Sustav pretpranja → Sustav filtracije → Centrifugalni ventilator → Sustav pražnjenja
Cirkulacijski sustav Sustav ovlaživanja

Područja primjene za postupke kontrole mirisa
Stočne farme;
Pogoni za preradu hrane;
Objekti za neškodljivo zbrinjavanje uginulih životinja;
Kemijska postrojenja;
Postrojenja za pročišćavanje otpadnih voda;
Tvornice hrane i druga mjesta stvaraju plinove neugodnog mirisa.
Pretovarne stanice za otpad;

Napomena: Ovaj se postupak primarno primjenjuje za obradu plinova neugodnog mirisa koji se sastoje od spojeva koji sadrže sumpor (H₂S, SO₂, merkaptani, sulfidi itd.), spojeva koji sadrže dušik (NH3, trimetilamin, amidi itd.), halogena i njihovih derivata (plin klora, halogenirani ugljikovodici itd.).

Opis proizvoda: Objašnjenje principa procesa biološke dezodoracije i karakteristika izvedbe

Kombinirana jedinica za biološko pranje i filtraciju za dezodoraciju integrira tri biološke tehnologije: biološko čišćenje, biološku kapajuću filtraciju i biološku filtraciju. Ovaj novi kompozitni biološki uređaj za dezodoriranje razvijen je sintezom prednosti ove tri biološke tehnike. Smrdljivi plinovi ulaze u zonu pranja preko ulaza, gdje prolaze preliminarnu obradu vodom ili koncentriranim kemijskim otopinama za pranje. Ova zona ribanja dovršava apsorpciju kemikalija topivih u vodi, uklanjanje prašine i ovlaživanje neugodnih plinova. Neuklonjeni plinovi neugodnog mirisa zatim idu u zonu filtracije sloja biofiltera u više stupnjeva. Dok prolaze kroz filterski sloj, zagađivači prelaze iz plinovite faze na površinu biofilma:
a) Pod djelovanjem raspršene vode, plinovi neugodnog mirisa kontaktiraju i otapaju se unutar vodenog filma na vlažnom materijalu za pakiranje (biološki medij).
b) Komponente neugodnog mirisa koje ulaze u biofilm razgrađuju se unutar materijala za pakiranje kroz mikrobnu apsorpciju i razgradnju.
c) Mikroorganizmi koriste apsorbirane komponente neugodnog mirisa kao izvor energije za daljnju reprodukciju. Ova tri procesa odvijaju se istovremeno, osiguravajući cijeli sustav
zadovoljava standarde emisije.

Određivanje parametara procesa

1. Odabir pumpi za vodu
2. Visina pakiranja: Približno 0,8–1,2 m
3. Brzina plina
Vrijeme zadržavanja plina unutar opreme: 5–25 sekundi (naša oprema obično postiže više od 20 sekundi zadržavanja praznog tornja)
Brzina plina kontrolirana na 0,2–0,5 m/s. (Brzina plina u tornju je linearna brzina miješanog plina izračunata na temelju površine poprečnog presjeka praznog tornja; maksimalni volumen plina javlja se na dnu tornja, obično se koristi za izračun.)
Naša oprema koristi sferično polimerno organsko pakiranje, D=50 mm, (rupa) = 0,73
Učinkoviti volumen i visina biofiltera i materijala za biopuno izračunavaju se prema sljedećoj formuli:
V = QT / 3600
H = VT / 3600
Gdje:
V = Efektivni volumen sloja pakiranja (m³)
Q = Brzina protoka mirisnog plina (m³/h)
T = vrijeme zadržavanja praznog tornja (s)
H = Visina sloja pakiranja (m)
V = Brzina plina u praznom tornju (m/s)

Prednosti izvedbe biološke kontrole mirisa

● Visoka učinkovitost tretmana i vrhunsko uklanjanje mirisa
Oprema za kontrolu mirisa mikrobne filtracije učinkovito eliminira specifične zagađivače kao što su sumporovodik, amonijak i metil merkaptan, pružajući izvanredno uklanjanje mirisa s učinkovitošću većom od 95%.
Ispunjava najstrože ekološke zahtjeve za kontrolu mirisa u različitim regijama u svim godišnjim dobima ili klimatskim uvjetima.
● Napredni i racionalni proces dezodoracije
Napredan i racionalan proces dezodoracije osigurava da su konačne emisije bezopasne za ljude i životinje. Ova ekološki prihvatljiva tehnologija ne uzrokuje sekundarno onečišćenje.
● Mikrobna aktivnost
Tijekom početnog rada potrebna je samo mala količina hranjivog sredstva. Mikroorganizmi održavaju optimalnu aktivnost apsorbirajući hranjive tvari iz ispušnih plinova.
● Visoka tolerancija udarnog opterećenja
Sustav se automatski prilagođava vršnim koncentracijama ispušnih plinova, osiguravajući kontinuirani mikrobni rad s velikom tolerancijom na udarno opterećenje. To predstavlja najizrazitiju značajku i prednost opreme za dezodoraciju filtracijom mikrobiološkim raspršivanjem u usporedbi s drugim metodama.
● Produženi životni vijek bioloških medija
Posebno obrađeni biološki mediji pokazuju veliku specifičnu površinu, olakšavaju stvaranje i odvajanje biofilma, otporni su na koroziju i biorazgradnju, pružaju izvrsnu toplinsku izolaciju, imaju visoku poroznost, minimalan pad tlaka i učinkovitu distribuciju plina/vode. Vijek trajanja doseže 8-10 godina.
● Jednostavan rad, bez održavanja
Ne zahtijeva posvećeno osoblje ili rutinsko održavanje. Ekstremno niski operativni troškovi uz praktično upravljanje. Mogućnost kontinuiranog 24-satnog rada ili povremene upotrebe.
Komponente koje se minimalno troše osiguravaju iznimno jednostavno održavanje.

Hangzhou Lvran Environmental Protection Group Co., Ltd.

  • 1000+

    Korisnici uslužnih jedinica

  • 2000+

    Nacionalni inženjerski slučajevi

Hangzhou Lvran Environmental Protection Group Co., Ltd. pružatelj je sveobuhvatnih inženjerskih usluga sustava za obradu otpadnih plinova i proizvođač opreme, koji integrira istraživanje i razvoj, tehničke usluge, dizajn, proizvodnju, inženjerske instalacije i usluge nakon prodaje.

We are China Biološka kutija za dezodoriranje Suppliers and Wholesale Biološka kutija za dezodoriranje Exporter, Company. Grupa je nacionalno visokotehnološko poduzeće, znanstveno i tehnološko poduzeće provincije Zhejiang, regionalni centar za istraživanje i razvoj i kreditna jedinica s AAA ocjenom. Posjeduje više od 30 patenata za korisne modele, brojne patente za izume i autorska prava na softver. Grupa ima dugogodišnju suradnju u tehničkom istraživanju i razvoju s domaćim sveučilištima i institucijama, uključujući "Centar za istraživanje i razvoj inovacija u zaštiti okoliša" osnovan sa Sveučilištem za znanost i tehnologiju Anhui i "Centar za istraživanje i razvoj nove tehnologije u vezi s plazmom" koji je zajednički razvijen sa Sveučilištem za znanost i tehnologiju Zhejiang. Grupa je uspostavila vlastitu bazu za istraživanje i razvoj i proizvodnju za dubinsku tehničku suradnju. Grupa posjeduje osnovnu tehnologiju obrade VOC plinova, ima kvalifikaciju općeg ugovaranja razine 2 za gradnju gradskih javnih radova, licencu za sigurnu proizvodnju, kvalifikaciju specijalnog dizajna klase B za kontrolu onečišćenja okoliša u provinciji Zhejiang, kvalifikacije neklasificirane radne snage i specijalizirano ugovaranje za posebne projekte. Grupa ima certifikat ISO9001 za međunarodnu kvalitetu, ISO14001 za upravljanje okolišem i ISO45001 za zdravlje i sigurnost na radu.

ČAST & CERTIFIKAT

Sljedeće počasti predstavljaju našu briljantnost. Dobivamo kupce visokokvalitetnim proizvodima i osvajamo pohvale na tržištu i svim slojevima društva dobrim uslugama.

  • Osnovna jedinica s visokim električnim poljem pločastog tipa i reaktor za sprječavanje curenja po površini
  • Reakcijski uređaj za sintezu metanola korištenjem ugljikovog dioksida i vode i metoda za sintezu metanola korištenjem ugljikovog dioksida i vode
  • Samočisteći elektrostatički filter
  • Visokotlačni ventilator otporan na koroziju s funkcijom podešavanja smjera vjetra
  • Podesivi samočisteći ventilator velikog kapaciteta
  • Kombinirani sustav upravljanja prethodnom obradom ispušnih plinova s ​​katalitičkom rasplinjavanjem
  • Sustav za pročišćavanje i obradu ispušnih plinova s ​​kontinuiranim elektrostatskim poljem čišćenja parom
  • Sustav opreme za pročišćavanje ispušnih plinova s ​​UV fotolizom niske temperature plazme
  • Potvrda o registraciji žiga
Nedavne vijesti i događaji
Podijelite s vama
Pogledajte više vijesti